星空平台

7×24小时热线:0371-6777 2727

全国(24小时)销售热线:0371-6777 2727
当前位置: 星空平台-星空(中国) >  产品知识 > 正文

输送机的单独控制原理与集中控制原理

2012-09-12 00:00:00发布者:红星机器

输送机的单独控制与集中控制原理

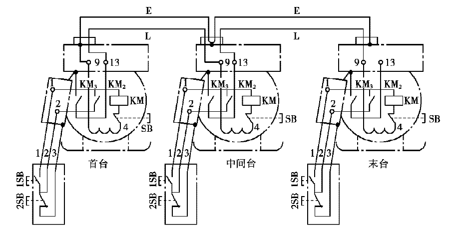
输送机的单独控制比较简单,它是选用相应容量的磁力启动器直接控制电动机,一般接成远方操作形式。为保证启动顺序!各台输送机磁力启动器之间要进行连锁,方法是将后一台输送机磁力启动器控制变压器的副方一端(9号线)不在本台启动器上接地,而是接到前一台输送机的磁力启动器的联锁接点13号线上,通过接触器的常开触点接地。这样只有前一台启动器合闸后。后一台启动器才能启动,从而实现了顺序启动控制,如图所示。

这种控制方式的优点是电路简单,维修方便,并能实现启动顺序的连锁,但存在一个突出问题,即控制线接地。这是《煤矿安全规程》所不允许的。解决办法是变更磁力启动器(如QBZ系列)的内部接线,将KM3 与地断开,3号操作线与地断开,联络线E也与地断开,然后将三者连在一起。另一个办法是换用隔爆兼本质安全型磁力启动器,这种启动器控制电流很小,触点通断时,产生的火花量很小,不足以点燃瓦斯。

 

输送机单元控制

 

                                                                      输送机的连锁控制原理

输送机的集中控制原理

输送机的集中控制是将多台磁力启动器按程控方式连接在一起,使多台输送机按一定的顺序和要求启动和停车。

(一)输送机采用集中控制时应满足的要求

(1)运输系统中的所有输送机应逆煤流方向顺序启动,顺煤流方向停止,以防出现机头煤堆积和堵塞现象。

(2)各台输送机启动时,相互之间要有一定延时,避免多台电动机同时启动时产生较大的尖峰电流而冲击电网。

(3)集中控制和分台单独控制两种方式应能较方便地转换,以便输送机的检修和故障处理。

(4)输送机沿线应多设事故停车点!以便在发生事故时能及时停车。

(5)应有较完善的信号系统!以便运输线各点间的联络和设备维修。

(6)设置必要的保护装置,如断链保护、堵转保护、输送带打滑和跑偏保护,要求出现事故时能自动停车。

(7)控制系统简单,设备少,操作方便,易维修。

质量保证  品质服务

  • 质量保证

    采用100%优质原料制作,质量放心可靠。
  • 快速发货

    发货速度快,免费安装调试和技术培训。
  • 售后服务

    365天×24小时提供技术支持和咨询服务。
如果您需要产品报价或其他服务,可立即拨打电话或者点击下方的在线咨询和我们联系!
咨询热线: 0371-6777 2727